废水来源:化学溶液与表面材料进行化学反应,氢氟酸与二氧化硅反应并使其溶解,对玻璃表面进行咬蚀而将面板厚度减薄,并利用氢氟酸对玻璃表面进行化学抛光,使其光洁和平整程度达到工艺要求。
该工序使用10%氢氟酸和10%盐酸作为蚀刻抛光液,蚀刻抛光工序会产生酸性废水。
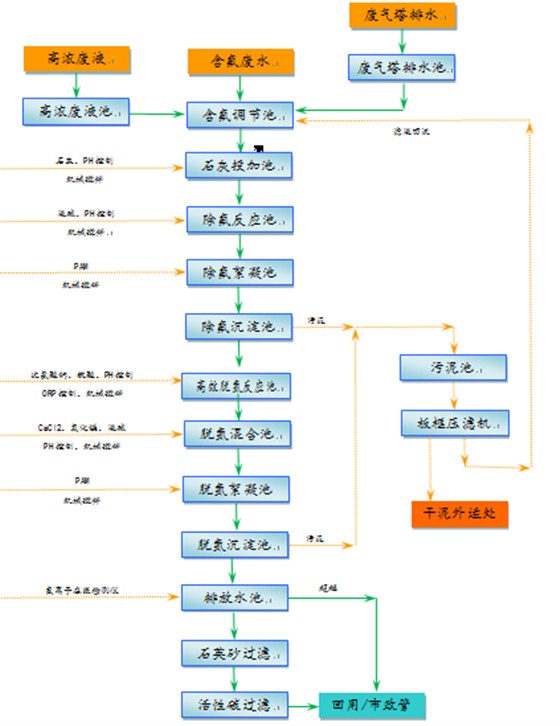
(1)工艺筛选
一:含氟废水去除氟化物的方法主要以下几种:石灰法,石灰+液碱法,钙盐+氧化镁法等。
石灰法:即采用生石灰或熟石灰乳液直接投加进入废水进行反应,石灰中的钙离子与氟离子生成氟化钙(萤石)沉淀物,同时石灰中的氢氧根离子将PH调高,达到12,使氟化钙达到最佳沉淀值,出水氟离子可达到15mg/L以下。
石灰+液碱法:就是采用石灰中的钙离子与废水中的氟离子反应形成氟化钙沉淀,但是经常石灰会过量投加,所以石灰+液碱法就是采用适量的石灰投加,然后再用液碱提高废水PH值,达到氟化钙沉淀最佳条件,得到最佳的氟化物去除率,减少了因过量投加石灰产生的污泥量。
钙盐+氧化镁法:就是采用氟化钙与氧化镁结合投加的工艺,钙离子与氟离子形成氟化钙,再通过镁盐形成氢氧化物,与氟化钙共沉,PH可以控制在7.0左右,可以得到较低的氟化物(10mg/L以内)出水。
石灰法适合大量氟化物存在的废水,可以简单有效且稳定地去除大量氟离子,缺点是污泥量大;石灰+液碱法可以避免单独石灰法污泥量大(污泥中含有大量未溶解的氢氧化钙)的情况,达到最佳效果的同时,减少污泥中的氢氧化钙含量;钙盐+氧化镁法,可以得到较低的氟化物出水指标,以及PH可以调控在中性,但是不适合大量氟化物存在的情况。
二:含氟废水中的氨氮去除方法有吹脱法、膜法、生物法、折点加氯法等。
吹脱法:通过调整废水PH值至碱性(PH:11以上),通过一定的加热,最后使用风机将废水中的氨吹脱出来的方法,吹脱法一般用在废水氨氮数千甚至数万毫克每升的情况下,去除率可以达到80~90%,或更高,另外吹脱法在加温吹脱的同时会产生大量的硫酸铵废液,造成二次污染。
膜法:是当前比较新的一种除氨工艺,通过膜将废水中的氨分离出来,制成硫酸氨溶液,再通过蒸发工艺将硫酸氨结晶形成固体,作为肥料出售。但是此工艺需要采用蒸气,能耗较高;氨分离膜污堵问题尚未彻底解决,出水通量可能无法长效保证,因此清洗频率增加,影响膜的最终使用寿命;另外硫酸氨出路也存在一定的问题。
生物法:即采用生物硝化反硝化的方法,将废水中的氮元素去除。但是如果废水中COD本来不高,要去除如此高的氨氮,必须添加营养物及碱度,增加混合液回流,增加曝气量等;废水处理系统变得复杂,投资成本增加,由于需要添加多种营养物质,控制操作也很复杂,操作人员不易常握,运营成本很高;本身废水水质存在一定的波动,这对生化系统稳定运行存在挑战;生物法去除氨氮一般不能超过500mg/L,但是同类工程排放废水连续取样中测到氨氮有1000~2000mg/L的情况,一旦超高浓度氨氮废水进入生化系统,又没有能及时调整运行参数,会对整个生化系统造成毁灭性的伤害,重新恢复系统又需要很长时间。
折点加氯法:在氨氮废水中投入氯的研究中发现,当投氯量达到氯与氨的摩尔比值1∶1时,化合余氯即增加,当摩尔比达到1.5∶1时,(质量比7.6∶1),余氯下降到最低点,此即“折点”"。在折点处,基本上全部氧化性的氯都被还原,全部氨都被氧化,进一步加氯就都产生自由余氯。
案例展示

回到顶部
一键电话
解决方案
科研合作
关于瑞美迪