江苏应龙光学科技有限公司玻璃废水处理工程案例
江苏应龙光学科技有限公司是建阳镇政府招商引资,建湖县重点工程项目,科技含量高,成立于2017年4月,总投资5.5亿元,占地面积 100余 亩,主厂房面积38000平方米。
公司主要专业生产各类智能终端一体化面板,玻璃盖板,显示屏等智能电子控制产品。
公司产品广泛应用于手机、平板电脑、笔记本电脑、数码相机、播放器、GPS导航仪、车载触控、智能穿戴、智能家居等方面,市场前景广阔。设备投入达3,5亿元,购置CNC加工中心,超声波,抛光机,强化炉,印刷机,镀膜机,预压机,真空贴合机等生产设备 180余台套。将建成AG生产线15条,车载屏幕玻璃盖板生产线10条,贴合成品屏幕生产线10条。
原水分类
根据业主提供的相关资料,得到以下数据:
设计规模
高浓废液、废气治理碱喷淋废水主要污染物为氟化物,但浓度较高,所以本工程将其分开收集,然后定量投加进入含氟废水合并处理。清洗废水不含氟化物,只有少量COD、SS等污染物,所以单独进行混凝沉淀处理。高浓废液、废气治理碱喷淋废水、含氟废水、清洗废水经预处理后合并排入污水管网。生活污水经化粪池处理后排放进入污水管网。具体设计规模如下:
原水品质
高浓废液水质
含氟废水水质
清洗废水水质
废气治理碱喷淋废水
生活污水水质
含氟废水综合水质
每日定量投入高浓废液、废气治理碱喷淋废水后的水质情况如下:
出水水质
废水处理后水质如下
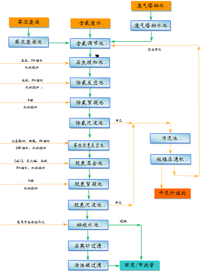
含氟废水处理工艺流程
清洗废水处理工艺流程
工艺流程简述
除氟工艺说明
本工程采用两级除氟工艺,第一级采用石灰+液碱法,钙离子与氟离子反应生成CaF2沉淀(反应式如下:Ca2++2F¯=CaF2),,并通过液碱将PH调整至12,达到氟化钙最佳沉淀条件,来实现除去使废水中的F-的目的。
第二级采用钙盐+氧化镁法,同时投加氯化钙与氧化镁,形成氟化钙(反应式如下:Ca2++2F¯=CaF2)与氢氧化镁(反应式如下:Mg2++2OH¯=Mg(OH¯)2沉淀,达到进一步去除氟离子的目的。
按石灰+液碱法与钙盐+氧化镁两级除氟工艺串联使用,能将含氟废水中的氟化物降至10mg/L以内。
折点氯化法去除氨氮工艺说明
折点氯化法是将氯气或次氯酸钠通入废水中将废水中的NH3-N氧化成N2的化学脱氮工艺。当氯气通入废水中达到某一点时水中游离氯含量最低,氨的浓度降为零。当氯气通入量超过该点时,水中的游离氯就会增多。因此该点称为折点,该状态下的氯化称为折点氯化。
折点加氯法处理后的出水在排放前一般需要用活性碳或二氧化硫进行反氯化,以去除水中残留的氯。1mg残留氯大约需要0.9~1.0mg的二氧化硫。在反氯化时会产生氢离子,但由此引起的pH值下降一般可以忽略,因此去除1mg残留氯只消耗2mg左右(以CaCO3计)。折点氯化法除氨机理如下:
Cl2+H2O→HOCl+H++Cl-
NH4++HOCl→NH2Cl+H++H2O
NHCl2+H2O→NOH+2H++2Cl-
NHCl2+NaOH→N2+HOCl+H++Cl-
折点氯化法最突出的优点是可通过正确控制加氯量和对流量进行均化,使废水中全部氨氮降为零,形成氮气无害化进入空气,同时脱除总氮。
混凝沉淀工艺
清洗废水采用混凝沉淀工艺,先向废水中投加聚铁,再调整PH,投加PAM进行混凝絮凝反应,形成大颗粒矾花,通过沉淀去除污泥颗粒,达到去除清洗废水中的COD、SS的目的。
砂碳过滤工艺
进一步去除水中SS,保证水质达到生产杂用指标。
污泥处理工艺
本工程产生的含氟污泥与普通污泥分开收集,分开处理。
分级去除
含氟废水分级去除率
清洗废水分级去除率









苏公网安备32059002004874